Магазин запчастей для бытовой техники - Arlos
Москва
close
Выберите ваш регион
АбаканАлександровАльметьевскАнгарскАрзамасАрмавирАртемАрхангельскАстраханьАчинскБалаковоБалашихаБеларусьБелгородБердскБерезникиБийскБлаговещенскБратскБрянскВеликий НовгородВидноеВладивостокВладикавказВладимирВолгоградВолгодонскВолжскийВологдаВолховВоркутаВоронежВоскресенскВыборгГатчинаГеленджикГрозныйДедовскДербентДзержинскДзержинскийДимитровградДмитровДолгопрудныйДомодедовоДонецкЕвпаторияЕгорьевскЕкатеринбургЕлецЕссентукиЖелезногорскЖелезнодорожныйЖуковскийЗеленоградЗлатоустИвановоИвантеевкаИжевскИркутскИстраЙошкар-ОлаКазаньКалининградКалугаКаменск-УральскийКамышинКаспийскКемеровоКерчьКировКисловодскКлинКовровКоломнаКомсомольск-на-АмуреКопейскКоролёвКостромаКотельникиКрасногорскКраснодарКраснознаменскКрасноярскКурганКурскКызылЛенинск-КузнецкийЛипецкЛобняЛыткариноЛюберцыМагнитогорскМайкопМалаховкаМахачкалаМиассМоскваМурманскМуромМытищиНабережные ЧелныНазраньНальчикНаро-ФоминскНахабиноНаходкаНевинномысскНефтекамскНефтеюганскНижневартовскНижнекамскНижний НовгородНижний ТагилНовокузнецкНовокуйбышевскНовомосковскНовороссийскНовосибирскНовоуральскНовочебоксарскНовочеркасскНовошахтинскНовый УренгойНогинскНорильскНоябрьскОбнинскОдинцовоОктябрьскийОмскОрелОренбургОрехово-ЗуевоОрскПавловский ПосадПензаПервоуральскПермьПетрозаводскПетропавловск-КамчатскийПодольскПрокопьевскПсковПушкиноПятигорскРаменскоеРеутовРостов-на-ДонуРубцовскРыбинскРязаньСакиСалаватСамараСанкт-ПетербургСаранскСаратовСевастопольСеверодвинскСеверскСергиев ПосадСерпуховСимферопольСмоленскСосновый БорСочиСтавропольСтарый ОсколСтерлитамакСтупиноСургутСызраньСыктывкарТаганрогТамбовТверьТихвинТольяттиТомилиноТомскТроицкТулаТюменьУлан-УдэУльяновскУссурийскУсть-ИлимскУфаУхтаФеодосияФрязиноХабаровскХанты-МансийскХасавюртХимкиЧебоксарыЧелябинскЧереповецЧеркесскЧеховЧитаШахтыЩелковоЭлектростальЭлистаЭнгельсЮжно-СахалинскЯкутскЯлтаЯрославль
  • - бесплатно по РФ
    Автоперезвон. Работает по принципу: Вы позвонили на номер, мы сбрасываем звонок и перезваниваем через 3 секунды.
  • - по Москве
  • 8 (925) 663-83-63

Call-центр

пн-вс: 10:00-19:00

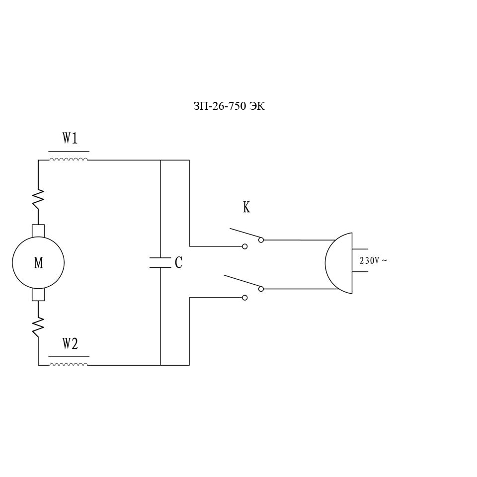
Перфоратор SDS-plus ЗП-26-750 ЭК

Данная модель имеет несколько схем

NАртикулНазваниеСрок отгрузкиЦенаКупить
U009-600-2RS Подшипник шариковый 6002-2RS (32x15x9) CCEB U009-600-2RS 404 р.
T10 U009-600-0RS Подшипник шариковый 6000-2RS (26х10х8) U009-600-0RS для пил ПД-55, ПЦ-2240 306 р.
1 N000-026-309 Крышка передняя 92 р.
1.09 U009-607-RS0 Подшипник шариковый 607 RS (19х7х6) U009-607-RS0 для болгарок УШМ-П125-850, AGS-125-1000 286 р.
1.20 U009-608-RS0 Подшипник шариковый 608-2RS (22х8х7) U009-608-RS0 для пил ЗПС-850 Э, ЗПТ-210-1300-Л 306 р.
2 N000-026-310 Кольцо стопорное разрезное D17хd1.6мм 25 р.
3 N000-026-311 Шайба D26.5хd19.2х1мм 25 р.
4 N000-026-312 Кожух патрона 94 р.
5 N000-026-313 Пружина 20.3х1.6x2.5х2.24 189 р.
6 N000-020-603 Шарик стальной D7.14 84 р.
7 N000-026-315 Ствол V1 756 р.
7 N000-026-315-2 Ствол V2 336 р.
8 N000-026-316 Шарик стальной D5mm 84 р.
9 N000-026-317-2 Кольцо уплотнительное D20 V2 19 р.
9 N000-026-317 Кольцо уплотнительное D20хd16хd2 V1 81 р.
10 N000-026-318 Кольцо уплотнительное D9.5хd1.5мм 45 р.
11 N000-026-319 Ударник 286 р.
12 U010-081-000 Подшипник игольчатый HK0810 (12x8x10) U010-081-000 для ЗДМ-1200Р, ЗПМ-1300Э 114 р.
12 N000-026-320 Кольцо войлочное 42.5х24.5х8мм 35 р.
13 N000-026-321 Сальник D42хd25х7 74 р.
14 N000-026-322 Кольцо уплотнительное D23хd1.6мм 15 р.
15 N000-026-323 Кольцо стопорное D42мм 25 р.
16 U009-690-5RS Подшипник шариковый 6905-2RS (42х25х9) 189 р.
17 N000-026-324 Фиксатор 169 р.
18 N000-026-325 Цилиндр 391 р.
19 N000-026-326 Шпонка 3х3х12мм 25 р.
20 N000-014-017 Болт M5x20мм
21 N000-025-178 Шайба D5 пружинная 92 р.
22 N000-020-867 Шайба D5 92 р.
23 N000-026-327 Корпус цилиндра 962 р.
24 N000-026-328 Пружина 41.5х1.6х4х14.5 92 р.
25 N000-026-329 Кольцо сцепления 35 р.
26 N000-026-330 Кольцо стопорное разрезное D45хd41.8xh1.6 25 р.
27 N000-026-331 Шайба пружинная большая D32.5хd26.5х2 92 р.
28 N000-026-332 Пружина 27х2х4х25 92 р.
29 N000-026-333 Втулка сцепления 270 р.
30 N000-026-334 Шестерня конусная большая (V.1) 378 р.
30 N000-026-334-2 Шестерня конусная большая D45 N000-026-334-2 для перфоратора ЗП-26-750 ЭК 416 р.
31 N000-026-335 Кольцо уплотнительное D20.9хd2 92 р.
32 N000-026-336 Боек 420 р.
33 N000-026-337 Кольцо уплотнительное D14хd3мм 189 р.
34 N000-026-338 Палец поршневой D5х18 25 р.
35 N000-026-339 Поршень 94 р.
37 N000-026-340 Штанга передаточная 98 р.
38 N000-026-341 Кольцо уплотнительное
39 N000-026-342 Крышка
41 N000-026-343 Ротор КДС 1.803 р.
43 N000-026-344 Втулка подшипника 607 резиновая 46 р.
44 N000-026-345 Крышка вентилятора 80 р.
46 N000-026-347 Шайба большая A-5
47 N000-026-348 Статор СДС 973 р.
48 N000-026-349 Корпус двигателя 4.428 р.
49 N000-026-350 Пружина
50 N000-026-351 Щеткодержатель 114 р.
51 N000-026-352 Щетка графитовая (пара) 5х8х10.5 345 р.
52 N000-026-353 Крышка щетки
53 N000-026-354 Шарик стальной D4mm
54 N000-026-355 Переключатель трехпозиционный 35 р.
55 N000-026-356 Вал-шестерня Z8 (V.1) 598 р.
55 N000-026-356-2 Вал-шестерня Z8 N000-026-356-2 для перфоратора ЗП-26-750 ЭК 383 р.
57 N000-026-357 Шайба регулировочная D14хd10.1х1 92 р.
58 N000-026-358 Шестерня 183 р.
59 N000-026-359 Пружина 92 р.
60 N000-026-360 Шайба 92 р.
61 N000-026-361 Шайба 92 р.
62 N000-026-362 Шайба пружинная 92 р.
63 N000-026-363 Гайка M10х0.75 92 р.
64 N000-026-364 Шайба D16хd8.1х1.5 92 р.
65 N000-026-365 Коленвал 272 р.
66 N000-026-366 Штифт 4х18mm
67 N000-026-367 Пружина W7х1х10х30
69 N000-026-368 Кольцо стопорное D32mm 92 р.
70 N000-026-369 Кольцо D15
71 N000-026-370 Шестерня 213 р.
72 N000-026-371 Штифт 7х18.7mm
73 N000-026-372 Шайба D20хd12.1х1.5
74 U010-121-000 Подшипник игольчатый HK1210 (16х12х10) 189 р.
75 N000-013-867 Шайба D4
76 N000-025-088 Шайба D4 пружинная
77 N000-023-855 Винт M4х12
78 N000-026-373 Переключатель режимов 470 р.
79 N000-026-374 Пружина D4.5хd0.6х17.5 25 р.
80 N000-026-375 Кнопка переключателя режимов 35 р.
81 N000-026-376 Кольцо уплотнительное D11хd2 35 р.
82 N000-026-377 Втулка 55 р.
83 N000-026-378 Кольцо стопорное D18mm 15 р.
84 N000-026-379 Кольцо уплотнительное D42хd25х9
85 N000-026-380 Корпус редуктора 962 р.
86 N000-026-381 Кольцо уплотнительное D30хd2
87 N000-026-382 Крышка масляная
88 N000-026-383 Корпус правая часть 927 р.
91 V000-003-363 Выключатель FA2-4/1BEK-6 6(6)A ~250V 5E4 V000-003-363 440 р.
92 N000-026-386 Индуктивность
93 N000-026-387 Корпус левая часть 927 р.
94 V000-007-563 Конденсатор THS-2H 0.33uF ~275V
95 N000-026-388 Прижим шнура
96 N000-026-389 Воротник шнура 29 р.
97 V000-006-368 Шнур сетевой ZUBR, H07RN-F, Rubber, 2G 1.0 mm2, 1.5m
98 N000-026-390 Хомут
99 N000-026-391 Винт M8х36
100 N000-026-392 Корпус
101 N000-026-393 Пружина W7.2х0.9х15
102 N000-026-394 Корпус дополнительной ручки
103 N000-026-395 Рукоятка дополнительная
104 N000-026-396 Рукоятка дополнительная в сборе
105 N000-026-397 Переключатель режимов в сборе 148 р.
Найдено товаров: 106
1
▲ Наверх
0
8 (925) 663-83-63

Call-центр

пн-вс: 10:00-19:00

НАЙТИ ПО МОДЕЛИ
Введите номер заказа
Введите номер своего заказа, что бы узнать его текущий статус.
Что бы получить доступ к расширенным функциям, пройдите не сложную регистрацию. Зарегистрироваться